Ningbo Richge Technology Co., Ltd.
Ningbo Richge Technology Co., Ltd.
Produkter
FN18 12kV 3-fas gängstyrd luftbelastningsbrytare med jordningsenhet och säkringsbrytare Nalf
  • FN18 12kV 3-fas gängstyrd luftbelastningsbrytare med jordningsenhet och säkringsbrytare NalfFN18 12kV 3-fas gängstyrd luftbelastningsbrytare med jordningsenhet och säkringsbrytare Nalf
  • FN18 12kV 3-fas gängstyrd luftbelastningsbrytare med jordningsenhet och säkringsbrytare NalfFN18 12kV 3-fas gängstyrd luftbelastningsbrytare med jordningsenhet och säkringsbrytare Nalf

FN18 12kV 3-fas gängstyrd luftbelastningsbrytare med jordningsenhet och säkringsbrytare Nalf

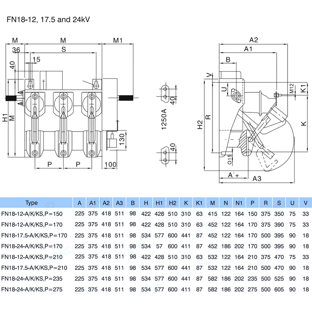
Model:FN18-12DR
FN18 lastbrytare och lastbrytare-säkringskombinationer är högspännings, högpresterande lastbrytare som kombinerar tryckluftsbågsläckning och gasproducerad ljusbågssläckning. Kombinationen av belastningsomkopplare och säkring kombinerar fördelarna med belastningsbrytaren med säkringens fördelar för att växla eventuell belastningsström upp till märkströmbrytaren för belastningsströmbrytaren, och för att koppla eventuell överström upp till den märkta kortslutningsbrytströmmen för kombinationen med hjälp av säkringens funktion och dess stöt. Den används i trefaskraftsfördelningar av AC 50Hz märkspänning 12kv och märkström 630A Esp För kraftringnätverk i stadsnät byggnadsförbättring höghus och offentliga anläggningar som en idealisk produkt för att skydda pakettransformatorstation och transformator Den har funktionerna för avancerad design enkel operation effektstruktur smart utseende lättvikt komplett funktion snabb på- och avhastighet och hög tillförlitlighet.

FN18 12kV 3-fas gängstyrd luftbelastningsbrytare med jordningsenhet och säkringsbrytare Nalf

     Vi är engagerade i att utveckla lastbrytare, utomhus högspänningsautomatik, inomhusspänningsvakuumbrytare som ligger närmare konsumenternas behov och ger konsumenterna bättre produkter. Vi tar alltid belöning av samhället som en välsignelse och tar välståndet och vitaliseringen av fosterlandet som vårt eget ansvar. Vårt företag tar vårt företagsrykte och personalkvalitet före företagsutveckling som vår utvecklingsgaranti. Vi insisterar på idén om vetenskap och teknik är den första produktiva kraften. Med vår tekniska kompetens, effektiva förvaltning och högkvalitativa produkter har vi vunnit beröm från våra kunder med våra kostnadseffektiva varor.

      FN18-口 är en trepolig lastbrytare för allmänt bruk som erbjuder ställverksägare och montörer fördelarna med en avancerad avbrottsteknik och beprövad, pålitlig prestanda i en kompakt design. Omkopplaren är tillgänglig för ställverksmontörer som en byggsten för metallkapslade och padmonterade ställverkstillämpningar i kapaciteter från 12-40,5 kV.

Standard-FN18-omkopplaren inkluderar en kraftig stålram med fristående isolatorer, ett unikt ljusbågssläckningssystem av puffertyp, en manövermekanism och strömförande komponenter, inklusive avbrytare av bladtyp med gjutna gångjärn och käftanslutningar.

Valfria tillbehör och funktioner inkluderar en mängd olika manöverhandtag, en motoroperatör, hjälpbrytare, en shuntutlösningsanordning, säkringsbaser, mekanisk säkringsutlösning, jordningsbrytare, mekanisk dörrförregling och nyckelförregling.








Grundläggande info.



Strukturera



Teknisk parameter


Modell & Ritning






FAQ

F: Kan jag få priser på dina produkter?

A: Välkommen. Skicka gärna en förfrågan till oss här. Vi kommer att svara dig inom 24 timmar.

F: Kan jag få ett prov innan bulkordern?

A: Ja, vi välkomnar provbeställning för att testa och kontrollera kvalitet. Blandade prover är acceptabla.

F: Kan vi skriva ut vår logotyp/företagsnamn på produkter?

S: Ja, naturligtvis accepterar vi OEM, då måste du ge oss varumärkesgodkännande.

F: Accepterar du produktanpassning?

S: Ja, naturligtvis, vänligen ange specifika ritningar eller parametrar, vi kommer att citera dig efter utvärdering.

F: Vad är ledtiden?

S: Ledtiden beror på de beställda kvantiteterna, vanligtvis inom 7-20 dagar efter att ha mottagit betalningen.

F: Vilka är dina handelsvillkor?

A: Vi accepterar EXW, FOB, CIF, FCA, etc.

F: Vad är din betalningsmetod?  

A: Vi accepterar T/T, Western Union, Paypal, etc.

F: Inspekterar du de färdiga produkterna?

S: Ja, varje steg i produktionen och färdiga produkter kommer att besiktigas av QC-avdelningen före leverans. Och vi kommer att tillhandahålla varuinspektionsrapporter för din referens före leverans

F: Hur löser man kvalitetsproblemen efter försäljning?

S: Ta bilder av kvalitetsproblemen och skicka till oss för vår kontroll och bekräftelse, vi kommer att göra en nöjd lösning för dig inom 3 dagar.



Fabrik


Certifikat




Hot Tags: FN18 12kV 3-fas gängstyrd luftbelastningsbrytare med jordningsenhet och säkringsbrytare Nalf, Kina, Tillverkare, Leverantör, Fabrik, Lågt Pris, Kvalitet, Senast såld, Avancerat
Skicka förfrågan
Kontaktinformation
För frågor om lågspänningsställverk, högspänningsisolatorer, högspänningsjordningsbrytare eller prislista, vänligen lämna din e-post till oss så hör vi av oss inom 24 timmar.
X
Vi använder cookies för att ge dig en bättre webbupplevelse, analysera webbplatstrafik och anpassa innehåll. Genom att använda denna sida godkänner du vår användning av cookies. Sekretesspolicy
Avvisa Acceptera